Поточний час: 21 бер 2026, 19:15

Часовий пояс: UTC + 2 години



Почати нову тему Відповісти на тему  [ Повідомлень: 3 ] 
Автор Повідомлення
 Заголовок повідомлення: Защита свинцовых аккумуляторов
#109239Повідомлення 12 серп 2020, 09:26 
Голова клубу
Аватара користувача
Не в мережі

Звідки: Україна, Донецьк => Ірпінь
Дякував (ла) 6998 Подякували 2604
Мій електротранспорт: Tesla S
Хочу електротранспорт: е-панцирник
Нужно контролировать верхнее и нижнее напряжение в гольфкаре с 6 свинцовыми аккумуляторами. Диапазон 64-87В. Может есть готовые решения?
А то городить на отдельных цифровых вольтметрах с кучей обвязки как-то не хочется.


Повернутися до початку
 Профіль  
Відповісти цитуючи  
 Заголовок повідомлення: Re: Защита свинцовых аккумуляторов
#109244Повідомлення 12 серп 2020, 12:55 
Творець електромобіля
Аватара користувача
Не в мережі

Звідки: Мариуполь
Дякував (ла) 403 Подякували 231
Мій електротранспорт: Selena EC-4, Eva-5
Возможно, Gs-c33 подойдет, легко настраивается на свинец и литий до 100 вольт, точно показывает процент заряда и напряжение батареи.
https://m.olx.ua/obyavlenie/indikator-u ... ml?reason=

_________________
Ищу владельцев электроавто Eva-5 Bio Auto для обмена опытом.


Повернутися до початку
 Профіль  
Відповісти цитуючи  
 Заголовок повідомлення: Re: Защита свинцовых аккумуляторов
#109248Повідомлення 12 серп 2020, 15:47 
Активіст форуму
Аватара користувача
Не в мережі

Звідки: Троицк
Дякував (ла) 69 Подякували 105
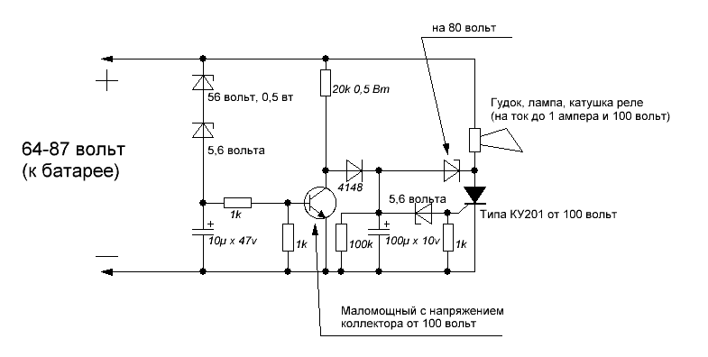
Паять кто то умеет?


Додаткові файли:
Отсекатель для батареи.GIF
Отсекатель для батареи.GIF [ 9.78 КБ | Переглядів: 3668 ]

_________________
-----------------------------------------------------------------------
Лучше сразу взяться за ум, чтобы потом не хвататься за голову!
Повернутися до початку
 Профіль  
Відповісти цитуючи  
Показати повідомлення за:  Поле сортування  
Почати нову тему Відповісти на тему  [ Повідомлень: 3 ]             

Часовий пояс: UTC + 2 години


Хто зараз на конференції

Зараз цей форум переглядають: немає зареєстрованих користувачів і гості: 59


Ви не можете створювати нові теми
Ви не можете відповідати на повідомлення
Ви не можете редагувати свої повідомлення
Ви не можете видаляти свої повідомлення
Ви не можете додавати додаткові файли

Найти:
cron
Створено на основі phpBB® Forum Software © phpBB Group